
發布時間:2020-05-04
瀏覽:132218 次穩壓器實際上就是起著讓電壓保持穩定的作用,在電壓較低的時候,能夠將電壓提升上去;在電壓高的時候,能將電壓降低;在電壓波動較大的時候,能夠使之保持穩定狀態。隨著現代技術的發展,微電腦技術在本產品中得到了成功的應用。微電腦控制,數字顯示,還配有智能接口,實現“電腦遙控”等使本產品一躍成為高新技術產品。
sbw三相補償式電力穩壓器具有容量大、效率高、無波形畸變、電壓調節平穩、控制功能強、品種齊全、適用負載廣泛、能承受瞬時過載、可長期連續工作、手控自控隨意切換、設有過壓、欠壓、相序、缺相等自動保護裝置,以及體積小、重量輕,使用安裝方便,運行可靠等特點。

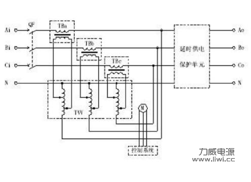
sbw三相補償式電力穩壓器原理圖
當外界供電網絡電壓波動或負載發生變化時能自動保持輸出電壓的穩定。SBW三相全自動補償式電力穩壓器憑借質量可靠、性價比高,維護保養便利而在各大大型機電設備得到重用。本系列產品可廣泛應用于工業、農業、交通、郵電、軍事、鐵路、科技文化等領域的大型機電設備,金屬加工設備,生產流水線,建筑工程設備,電梯、器械,微機機房,電腦控制設備,非標訂做UPS電源,刺繡輕紡設備,空調,廣播電視,保齡設備,賓館及家用電器照明等一切需要穩壓的場所。